
无功补偿容量计算

方案一:混合补偿带状态显示器

方案二:混合补偿带信号指示灯

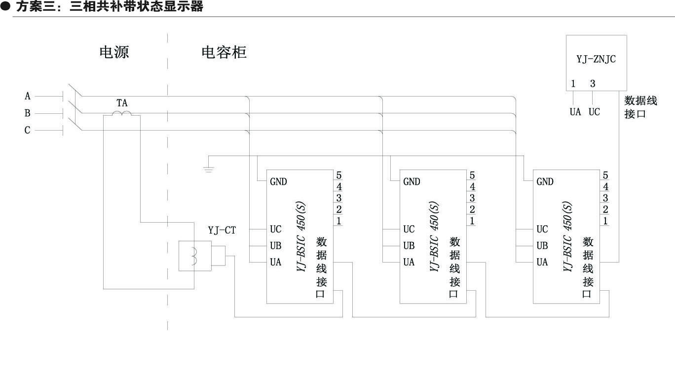
方案三:三相共补带状态显示器

方案四:三相共补带信号指示灯

方案五:混合补偿带控制器

方案六:三相共补带控制器

永无止境 前程似锦
ON POWER FOR WORLD
产品中心
PRODUCT CENTER

无功补偿容量计算

方案一:混合补偿带状态显示器

方案二:混合补偿带信号指示灯

方案三:三相共补带状态显示器

方案四:三相共补带信号指示灯

方案五:混合补偿带控制器

方案六:三相共补带控制器
主站蜘蛛池模板:
绥滨县|
济宁市|
安平县|
呈贡县|
福鼎市|
申扎县|
宁蒗|
瓮安县|
铜梁县|
盐池县|
门源|
九龙县|
邵阳市|
康平县|
丹寨县|
三穗县|
洪江市|
伊吾县|
亚东县|
西畴县|
巴彦县|
北票市|
南投县|
卓尼县|
海原县|
河池市|
平武县|
东乌珠穆沁旗|
孝昌县|
灌阳县|
天峻县|
治多县|
陇川县|
乐亭县|
新邵县|
石柱|
松滋市|
色达县|
江北区|
革吉县|
堆龙德庆县|